Ford predbehl dobu, ale ani se nepochlubil. Spalovaci motor na vodik patentoval uz v roce 2014
2022-03-28zdroj:
https://www.autorevue.cz
I pres postupujici elektrifikaci nektere automobilky nezapominaji na pohon, ktery pro nadsence dela auto autem. Nedavno napriklad pet japonskych znacek zaukolovalo Yamahu ohledne petilitroveho osmivalce, spalujiciho kapalny vodik.
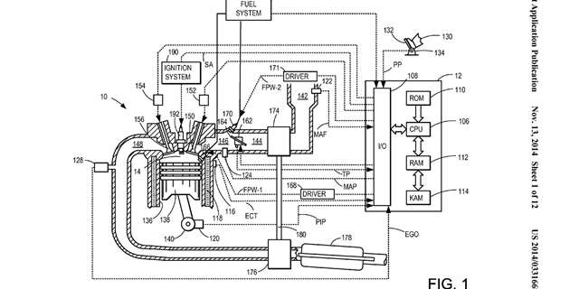
Ford ma patent na motory spalujici vodik, zachrani tak V8?
2022-03-28zdroj:
https://www.auto.cz
Americka automobilka sice samotny motor zatim neukazala, nabizi vsak pohled na techniku, ktera by mela prispet k jeho optimalnimu fungovani.
Ford Capri Mk.I: Ikona moderniho veku
2022-03-27zdroj:
https://autobible.euro.cz
Slovem „ikona, ikonicky“ se dneska hyri az prilis. Jsou ovsem zalezitosti, kdy je takovy pojem na miste – a nektere trzni spicky mezi ne rozhodne patri. Jednou takovou spickou je bezesporu prvni generace Fordu Capri
Nove auto levne znacky s poradnym dieselem V6 se dnes nevidi, tohle dostalo hned tri naftaky
2022-03-26zdroj:
https://www.autoforum.cz
Sestivalce jsou dnes druhem na vymereni v jakekoli podobe, natoz pak v utrobach aut obycejnych znacek dostupnych za jeste rozumne penize. Novinka Fordu jej ma a jsme za to radi, ne vse je ale ruzove.
Ford Puma 1,0 mHEV ST-line: Podrzte mi rucni brzdu
2022-03-26zdroj:
https://www.autickar.cz
Pouziti starsiho zpravidla v minulosti uspesneho jmena pro novy produkt jsme v poslednich letech svedky jiz ponekolikate. Rika se tomu „marketing nostalgie“ a je to jednoduche. Zkratka predstavite lidem neco, s cim se uz v minulosti setkali a diky cemuz t
Byvaly manzel Pamely Anderson prodava svuj nadherny Ford GT. Prida k nemu i vzacne dary
2022-03-25zdroj:
https://www.autorevue.cz
Drsny americky sportak z vlastnictvi nemene drsneho americkeho rockera pujde do aukce. Je ve spickovem stavu a dostanete k nemu zajimave darecky.
Novy Ford Mondeo zna sve ceny, na dnesni dobu jsou az neuveritelne nizke
2022-03-25zdroj:
https://www.autoforum.cz
Uz ani nepamatujeme, kdy naposledy prisla na trh nova generace auta, ktera by stala mene nez ta predchozi. Naopak jsme pravidelne svedky toho, jak stale stejne vozy razantne zdrazuji v prubehu svych zivotnich cyklu
Novy Ford Ranger odhaluje motory. Zaklad ma 170 koni, automat je vzdy. Utahne az 3,5 tuny
2022-03-25zdroj:
https://www.autorevue.cz
Nova generace Fordu Ranger debutovala na konci lonskeho listopadu, detaily o pohonnych ustrojich se vsak dozvidame az nyni po odhaleni australske nabidky. Pod kapotou bude asi nejzajimavejsi volbou
Novy Ford Tourneo Custom prijde v roce 2023. Co o nem vime?
2022-03-25zdroj:
https://www.csaka.cz
Ford Tourneo Custom aktualne patri mezi nejzadanejsi velkoprostorove vozy na ceskem trhu, ceske zakazniky tak jiste bude zajimat zprava, ze automobilka uz pracuje na nove generaci teto stredne velke osobni dodavky, odvozene od uzitkoveho Transitu Custom
Ford Ranger bude mit i silny dieselovy sestivalec
2022-03-25zdroj:
https://www.auto.cz
Nova generace Fordu Ranger byla predstavena v listopadu minuleho roku. Ke vznetovym pohonnym jednotkam jsme tehdy nedostali moc informaci, coz se nyni meni.
Ford sa v Europe chce v buducnosti sustredit na modely s elektrickym pohonom
2022-03-23zdroj:
https://www.autoinak.sk















Americky automobilovy gigant predstavil vyznamne plany smerom k cisto elektrickej buducnosti na europskom kontinente. Podla tychto planov sa spolocnost pretransformuje a do roku 2024 ponukne novu generaciu siedmich cisto elektrickych a plne pripojenych os




